Nous sommes le Mercredi 06 Mai 2026 12:46

Heures au format UTC + 1 heure




Poster un nouveau sujet Répondre au sujet  [ 8 messages ] 
Auteur Message
 Sujet du message: [Topic]Purge ABR/ABS AX GTi/ 106 XSI (+faisceaux électrique)
MessagePosté: Dimanche 18 Août 2019 12:15 
Hors ligne
MODO/ ADMIN - Dieu du moteur sur la planete
Avatar de l’utilisateur

Inscription: Jeudi 23 Octobre 2014 23:50
Messages: 5107
Localisation: Cergy_Vexin_(95)


Séquence vidéo sur la purge de l'ABR à partir de 5min40


Fichiers joints:
Screenshot 2025-12-05 at 02-42-10 Systeme de Freinage Peugeot 106 PDF.png
Screenshot 2025-12-05 at 02-42-10 Systeme de Freinage Peugeot 106 PDF.png [ 908.52 Kio | Vu 2485 fois ]
Screenshot 2025-12-05 at 02-42-17 Systeme de Freinage Peugeot 106 PDF.png
Screenshot 2025-12-05 at 02-42-17 Systeme de Freinage Peugeot 106 PDF.png [ 694.98 Kio | Vu 2485 fois ]

_________________
Toutes y sont pas.
>Mon ancienne 106 1.4 XRDPassage en 1.5D et en gamme XTD viewtopic.php?f=4&t=28727

>Mon ancien coupé 406 xu10j4r
130ch>138ch>152ch>161ch>165ch (Echap OEM) elle marchait idem
un 320D E92 et E46 de 210ch (st1) d'amis, en run 30-200 viewtopic.php?f=4&t=29164

>Mon ancienne 306 s16 167bv6 phs1.2
+/-175ch, 0-200 24s, chasseuse de M3RS 275ch (amis) mais...
une grosse merguez rouillé+escroquerie > châssis mis en destruction viewtopic.php?f=4&t=29376

>Mon ancienne 106 xsi 1.6l
Elle aura fait que 50km.., abandon/fin de projet...
châssis nu/CG mis en procédure destruction viewtopic.php?f=67&t=28342

>Mon ancienne 106 Enfant Terrible 2002 Une merguez avec 40millions de problème qui m'aura épuisé le cerveau..
Abandon/ fin de projet, châssis nu/CG mis en procédure destruction viewtopic.php?f=129&t=302

Ma 106 xs 1.6l 97
> Bloc1/ bloc2: 130ch (non au max) 0à100: 6.2s/ 0à170: 19s en 15p/ 18s en 14p
30000km avec le bloc2 avant changement pour le bloc3 03/2022.
> Bloc3: actuellement en sommeil: objectif 145ch monopap (bloc non opérant actuellement)
viewtopic.php?f=110&t=29521


Image


Dernière édition par PF47 le Lundi 15 Décembre 2025 13:03, édité 6 fois.
maj contenu
Haut
 Profil  
Répondre en citant le message  
 Sujet du message: Re: Purge systeme ABS 106 xsi voir video PSA a la fin :
MessagePosté: Lundi 26 Août 2019 21:37 
Hors ligne
-

Inscription: Lundi 27 Juin 2016 12:30
Messages: 49
J avais l abs sur mon XT on m a tjs dit que le bloc abs lui meme etait impossible a purger. J ai tjs ete terroriser a l idee que de l air passe dans le bloc pendant une operation. Attention donc


Haut
 Profil  
Répondre en citant le message  
 Sujet du message: Re: Purge systeme ABS 106 xsi voir video PSA a la fin :
MessagePosté: Lundi 26 Août 2019 22:14 
Hors ligne
MODO/ ADMIN - Dieu du moteur sur la planete
Avatar de l’utilisateur

Inscription: Jeudi 23 Octobre 2014 23:50
Messages: 5107
Localisation: Cergy_Vexin_(95)
L'interne interne du bloc oui.
La purge classic non, c'est faux, cette une légende n'importe quelle voiture en ABR ou ABS se purge.
Il y a même des purgeurs sur le bloc.

Exemple de purge en vidéo pour l'ABR à partir de 5min40.
Regarde bien la vidéo :bien:



Si la purge était pas possible, il y aurait alors à chaque fois remplacement de tout le système
de frein chez PSA [icon_rolleyes.gif]
Et eux ils ne purgent pas ? [icon_neutral.gif]
Non c'est débile, la personne qui ta dit cela manque de connaissance et dit une bêtise.

Après l'interne du bloc c'est autre chose.
Ton bloc à été ouvert ? vidé ?


Fichiers joints:
Screenshot 2025-12-05 at 03-14-28 Bloc hydraulique de commande freins.png
Screenshot 2025-12-05 at 03-14-28 Bloc hydraulique de commande freins.png [ 166.28 Kio | Vu 2485 fois ]
Screenshot 2025-12-05 at 03-14-39 Bloc hydraulique de commande freins.png
Screenshot 2025-12-05 at 03-14-39 Bloc hydraulique de commande freins.png [ 114.05 Kio | Vu 2485 fois ]
Screenshot 2025-12-05 at 03-15-02 Bloc hydraulique de commande freins.png
Screenshot 2025-12-05 at 03-15-02 Bloc hydraulique de commande freins.png [ 120.67 Kio | Vu 2485 fois ]

_________________
Toutes y sont pas.
>Mon ancienne 106 1.4 XRDPassage en 1.5D et en gamme XTD viewtopic.php?f=4&t=28727

>Mon ancien coupé 406 xu10j4r
130ch>138ch>152ch>161ch>165ch (Echap OEM) elle marchait idem
un 320D E92 et E46 de 210ch (st1) d'amis, en run 30-200 viewtopic.php?f=4&t=29164

>Mon ancienne 306 s16 167bv6 phs1.2
+/-175ch, 0-200 24s, chasseuse de M3RS 275ch (amis) mais...
une grosse merguez rouillé+escroquerie > châssis mis en destruction viewtopic.php?f=4&t=29376

>Mon ancienne 106 xsi 1.6l
Elle aura fait que 50km.., abandon/fin de projet...
châssis nu/CG mis en procédure destruction viewtopic.php?f=67&t=28342

>Mon ancienne 106 Enfant Terrible 2002 Une merguez avec 40millions de problème qui m'aura épuisé le cerveau..
Abandon/ fin de projet, châssis nu/CG mis en procédure destruction viewtopic.php?f=129&t=302

Ma 106 xs 1.6l 97
> Bloc1/ bloc2: 130ch (non au max) 0à100: 6.2s/ 0à170: 19s en 15p/ 18s en 14p
30000km avec le bloc2 avant changement pour le bloc3 03/2022.
> Bloc3: actuellement en sommeil: objectif 145ch monopap (bloc non opérant actuellement)
viewtopic.php?f=110&t=29521


Image
Haut
 Profil  
Répondre en citant le message  
 Sujet du message: Re: Purge systeme ABS 106 xsi voir video PSA a la fin :
MessagePosté: Vendredi 10 Janvier 2020 17:19 
Hors ligne
-

Inscription: Lundi 02 Septembre 2019 3:45
Messages: 246
Localisation: Toulouse
ça m'intéresse, j'ai le flexible de frein avant droit écorché, il est passé au controle technique (parce que je connais le gars) mais il m'a dit de le faire vite.

depuis le debut j'avais peur a cause de l'air dan la centrale, mais visiblment on peut tout purger ... apres le moteur il faut que je m'attaque a ça.


Haut
 Profil  
Répondre en citant le message  
 Sujet du message: Re: Purge systeme ABS 106 xsi voir video PSA a la fin :
MessagePosté: Vendredi 10 Janvier 2020 19:10 
Hors ligne
MODO/ ADMIN - Dieu du moteur sur la planete
Avatar de l’utilisateur

Inscription: Jeudi 23 Octobre 2014 23:50
Messages: 5107
Localisation: Cergy_Vexin_(95)
Yep,
les freins faut pas trainer avec sa, car sur un freinage classique sa peut aller,
met le jour ou tu met un méga coup de pression au circuit pour éviter quelqu'un par exemple.......
Sa pourra fuir ou rompre, et c'est la cata ^^


--------------------------



MAJ 05/12/2025
Il faut que je retrouve la séquence vidéo et que je la post sur ma chaîne pour pouvoir la remettre ici.
Car la chaîne ou était la vidéo (CitroVidéo) à été fermer.

_________________
Toutes y sont pas.
>Mon ancienne 106 1.4 XRDPassage en 1.5D et en gamme XTD viewtopic.php?f=4&t=28727

>Mon ancien coupé 406 xu10j4r
130ch>138ch>152ch>161ch>165ch (Echap OEM) elle marchait idem
un 320D E92 et E46 de 210ch (st1) d'amis, en run 30-200 viewtopic.php?f=4&t=29164

>Mon ancienne 306 s16 167bv6 phs1.2
+/-175ch, 0-200 24s, chasseuse de M3RS 275ch (amis) mais...
une grosse merguez rouillé+escroquerie > châssis mis en destruction viewtopic.php?f=4&t=29376

>Mon ancienne 106 xsi 1.6l
Elle aura fait que 50km.., abandon/fin de projet...
châssis nu/CG mis en procédure destruction viewtopic.php?f=67&t=28342

>Mon ancienne 106 Enfant Terrible 2002 Une merguez avec 40millions de problème qui m'aura épuisé le cerveau..
Abandon/ fin de projet, châssis nu/CG mis en procédure destruction viewtopic.php?f=129&t=302

Ma 106 xs 1.6l 97
> Bloc1/ bloc2: 130ch (non au max) 0à100: 6.2s/ 0à170: 19s en 15p/ 18s en 14p
30000km avec le bloc2 avant changement pour le bloc3 03/2022.
> Bloc3: actuellement en sommeil: objectif 145ch monopap (bloc non opérant actuellement)
viewtopic.php?f=110&t=29521


Image


Haut
 Profil  
Répondre en citant le message  
 Sujet du message: Re: Purge systeme ABS 106 xsi voir video PSA a la fin :
MessagePosté: Dimanche 01 Janvier 2023 9:14 
Hors ligne
-

Inscription: Lundi 02 Septembre 2019 3:45
Messages: 246
Localisation: Toulouse
Oui c’est clair, j’ai déjà le flexible en plus, ils me l’ont donné avec la voiture quand je l’ai acheté.


Haut
 Profil  
Répondre en citant le message  
 Sujet du message: Re: [Topic] Purge ABR/ABS AX GTi/ 106 XSI 1.4~1.6L
MessagePosté: Vendredi 05 Décembre 2025 6:48 
Hors ligne
MODO/ ADMIN - Dieu du moteur sur la planete
Avatar de l’utilisateur

Inscription: Jeudi 23 Octobre 2014 23:50
Messages: 5107
Localisation: Cergy_Vexin_(95)
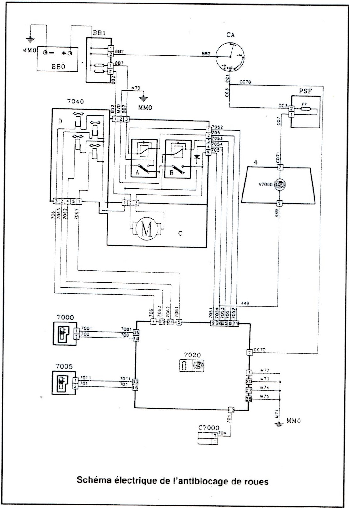
Complément d'infos ici :

Ici l'ABR de XSI 1.4/1.6L ou AX GTI, ou encore 106 Griffe/ XT/ Signature ayant eu l'ABR BENDIX.


Fichiers joints:
img001.jpg
img001.jpg [ 240.73 Kio | Vu 2484 fois ]
img002.jpg
img002.jpg [ 1.6 Mio | Vu 2484 fois ]
img003.jpg
img003.jpg [ 1.5 Mio | Vu 2484 fois ]

_________________
Toutes y sont pas.
>Mon ancienne 106 1.4 XRDPassage en 1.5D et en gamme XTD viewtopic.php?f=4&t=28727

>Mon ancien coupé 406 xu10j4r
130ch>138ch>152ch>161ch>165ch (Echap OEM) elle marchait idem
un 320D E92 et E46 de 210ch (st1) d'amis, en run 30-200 viewtopic.php?f=4&t=29164

>Mon ancienne 306 s16 167bv6 phs1.2
+/-175ch, 0-200 24s, chasseuse de M3RS 275ch (amis) mais...
une grosse merguez rouillé+escroquerie > châssis mis en destruction viewtopic.php?f=4&t=29376

>Mon ancienne 106 xsi 1.6l
Elle aura fait que 50km.., abandon/fin de projet...
châssis nu/CG mis en procédure destruction viewtopic.php?f=67&t=28342

>Mon ancienne 106 Enfant Terrible 2002 Une merguez avec 40millions de problème qui m'aura épuisé le cerveau..
Abandon/ fin de projet, châssis nu/CG mis en procédure destruction viewtopic.php?f=129&t=302

Ma 106 xs 1.6l 97
> Bloc1/ bloc2: 130ch (non au max) 0à100: 6.2s/ 0à170: 19s en 15p/ 18s en 14p
30000km avec le bloc2 avant changement pour le bloc3 03/2022.
> Bloc3: actuellement en sommeil: objectif 145ch monopap (bloc non opérant actuellement)
viewtopic.php?f=110&t=29521


Image
Haut
 Profil  
Répondre en citant le message  
 Sujet du message: Re: [Topic]Purge ABR/ABS AX GTi/ 106 XSI (+faisceaux électri
MessagePosté: Lundi 15 Décembre 2025 12:54 
Hors ligne
MODO/ ADMIN - Dieu du moteur sur la planete
Avatar de l’utilisateur

Inscription: Jeudi 23 Octobre 2014 23:50
Messages: 5107
Localisation: Cergy_Vexin_(95)
La matériel ABR de XSI 1.4L :



1/ Le calculateur BENDIX :
Fichier(s) joint(s):
IMG_20221121_114817.jpg
IMG_20221121_114817.jpg [ 770.74 Kio | Vu 2481 fois ]

Fichier(s) joint(s):
IMG_20221121_114827.jpg
IMG_20221121_114827.jpg [ 449.52 Kio | Vu 2481 fois ]

Fichier(s) joint(s):
IMG_20221121_114833.jpg
IMG_20221121_114833.jpg [ 403.21 Kio | Vu 2481 fois ]

Fichier(s) joint(s):
IMG_20221121_114811 (2).jpg
IMG_20221121_114811 (2).jpg [ 748.41 Kio | Vu 2481 fois ]

Fichier(s) joint(s):
IMG_20221121_114934.jpg
IMG_20221121_114934.jpg [ 508.27 Kio | Vu 2481 fois ]



2/ Le relais de puissance :

Fichier(s) joint(s):
IMG_20221121_124146.jpg
IMG_20221121_124146.jpg [ 483.83 Kio | Vu 2481 fois ]

Fichier(s) joint(s):
IMG_20221121_124153.jpg
IMG_20221121_124153.jpg [ 544.91 Kio | Vu 2481 fois ]

Fichier(s) joint(s):
IMG_20221121_124059.jpg
IMG_20221121_124059.jpg [ 669.92 Kio | Vu 2481 fois ]



3/ Le maître cylindre de frein Bendix "spécifique" 2 sortie, 20P :

Fichier(s) joint(s):
IMG_20221121_132235.jpg
IMG_20221121_132235.jpg [ 608.56 Kio | Vu 2481 fois ]

Fichier(s) joint(s):
IMG_20221121_132246.jpg
IMG_20221121_132246.jpg [ 902.17 Kio | Vu 2481 fois ]

Fichier(s) joint(s):
IMG_20221121_132256.jpg
IMG_20221121_132256.jpg [ 877.29 Kio | Vu 2481 fois ]

Fichier(s) joint(s):
IMG_20221121_132319.jpg
IMG_20221121_132319.jpg [ 607.19 Kio | Vu 2481 fois ]



4/ Le bloc ABR BENDIX :

Fichier(s) joint(s):
IMG_20221212_120722.jpg
IMG_20221212_120722.jpg [ 546.27 Kio | Vu 2481 fois ]

Fichier(s) joint(s):
IMG_20221212_120742.jpg
IMG_20221212_120742.jpg [ 684.01 Kio | Vu 2481 fois ]

Fichier(s) joint(s):
IMG_20221212_120757.jpg
IMG_20221212_120757.jpg [ 588.17 Kio | Vu 2481 fois ]

Fichier(s) joint(s):
IMG_20221212_120828.jpg
IMG_20221212_120828.jpg [ 668.01 Kio | Vu 2481 fois ]

Fichier(s) joint(s):
IMG_20221212_120849.jpg
IMG_20221212_120849.jpg [ 571.42 Kio | Vu 2481 fois ]




5/ Les asservisseurs de frein arriere (1 de chaque coté ! ), :

Fichier(s) joint(s):
IMG_20221123_145921.jpg
IMG_20221123_145921.jpg [ 1.07 Mio | Vu 2481 fois ]

Fichier(s) joint(s):
IMG_20221123_145927.jpg
IMG_20221123_145927.jpg [ 874.8 Kio | Vu 2481 fois ]

Fichier(s) joint(s):
IMG_20221123_145933.jpg
IMG_20221123_145933.jpg [ 718.05 Kio | Vu 2481 fois ]

Fichier(s) joint(s):
IMG_20221123_145949.jpg
IMG_20221123_145949.jpg [ 565.98 Kio | Vu 2481 fois ]

Fichier(s) joint(s):
IMG_20221123_145959.jpg
IMG_20221123_145959.jpg [ 556.56 Kio | Vu 2481 fois ]



6/ Les capteurs ABR BENDIX :

Fichier(s) joint(s):
IMG_20221203_042044.jpg
IMG_20221203_042044.jpg [ 504.19 Kio | Vu 2481 fois ]

_________________
Toutes y sont pas.
>Mon ancienne 106 1.4 XRDPassage en 1.5D et en gamme XTD viewtopic.php?f=4&t=28727

>Mon ancien coupé 406 xu10j4r
130ch>138ch>152ch>161ch>165ch (Echap OEM) elle marchait idem
un 320D E92 et E46 de 210ch (st1) d'amis, en run 30-200 viewtopic.php?f=4&t=29164

>Mon ancienne 306 s16 167bv6 phs1.2
+/-175ch, 0-200 24s, chasseuse de M3RS 275ch (amis) mais...
une grosse merguez rouillé+escroquerie > châssis mis en destruction viewtopic.php?f=4&t=29376

>Mon ancienne 106 xsi 1.6l
Elle aura fait que 50km.., abandon/fin de projet...
châssis nu/CG mis en procédure destruction viewtopic.php?f=67&t=28342

>Mon ancienne 106 Enfant Terrible 2002 Une merguez avec 40millions de problème qui m'aura épuisé le cerveau..
Abandon/ fin de projet, châssis nu/CG mis en procédure destruction viewtopic.php?f=129&t=302

Ma 106 xs 1.6l 97
> Bloc1/ bloc2: 130ch (non au max) 0à100: 6.2s/ 0à170: 19s en 15p/ 18s en 14p
30000km avec le bloc2 avant changement pour le bloc3 03/2022.
> Bloc3: actuellement en sommeil: objectif 145ch monopap (bloc non opérant actuellement)
viewtopic.php?f=110&t=29521


Image


Sujet remonté par PF47 le Lundi 15 Décembre 2025 12:54.


Haut
 Profil  
Répondre en citant le message  
Afficher les messages postés depuis:  Trier par  
Poster un nouveau sujet Répondre au sujet  [ 8 messages ] 

Heures au format UTC + 1 heure


Qui est en ligne

Utilisateurs parcourant ce forum: Aucun utilisateur enregistré et 1 invité


Vous ne pouvez pas poster de nouveaux sujets
Vous ne pouvez pas répondre aux sujets
Vous ne pouvez pas éditer vos messages
Vous ne pouvez pas supprimer vos messages
Vous ne pouvez pas joindre des fichiers

Rechercher:
Aller à:  
           
Powered by phpBB © 2000, 2002, 2005, 2007, 2008 phpBB Group
WebCooking et Intégration Apsulis
Traduction par: phpBB-fr.com
  • Accueil |
  • Nous contacter |
  • Plan du Site