Bon de retour bredouille...
- Le réchauffeur carburateur et bien branché avec la bonne fiche.
- Le test d'alimentation en direct de la pompe à essence ne change rien.
J'ai vérifier la continuité entre les bornes de la prise du calculateur et toutes les fiches qui étaient accessibles ainsi que le relai d'injection (je savais pas quoi faire d'autre...).
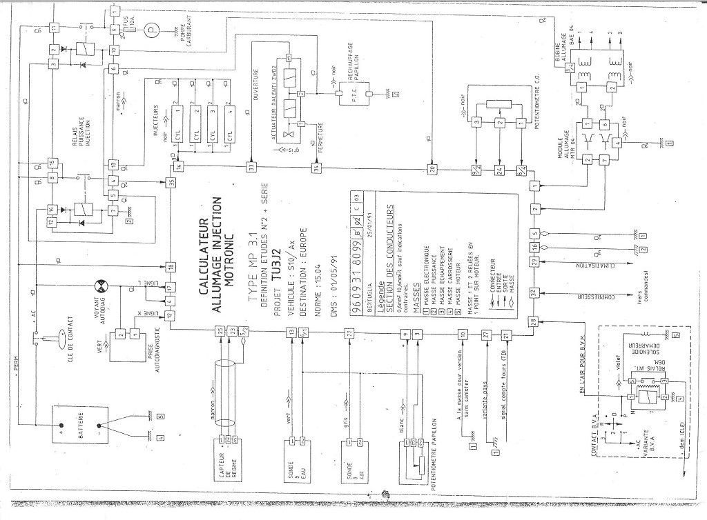
Mon plus gros soucis c'est que je n'ai pas le schéma électrique qui correspond à ce moteur : TU3FJ2 (KFZ)
J'ai donc tout relevé peut être que ça fera avancer le truc. Il y a déjà un élément qui me perturbe c'est la prise de diag, la borne 2 est reliée aux bornes 4,5,8,16,17 du calculateur et à la MASSE...la borne 1 à la borne 12 du calculateur.
C'est la MASSE sur cette borne 2 qui me semble bizarre. Il faut mettre la borne 2 Ã la masse pour faire le diag normalement...
Cette combinaison 4,5,8,16,17 MASSE ressort aux bornes 1,7,9 et 14 de la prise relai d'injection (enfin du gros relai marron qui est sensé être fixé sous le support calculateur)
Un détail au passage, j'ai viré la boite à air et déconnecté la sonde de température après les tests de démarrage pompe à essence en direct.
Je re test pour voir et après avoir un peu insisté elle à démarré
![[icon_eek.gif] [icon_eek.gif]](./images/smilies/icon_eek.gif)
comme si j'avais fait la manip de boucher/déboucher le tuyau qui va de la boite à air
à l'électrovanne sous le repartir d'admission...pareil que la dernière fois elle tourne environ 10 secondes, fait un bruit un peu bizarre, comme si vous vouliez arrêter le moteur avec le starter pour enrichir en air le mélange air/essence...et cale
Jack 49 a écrit:
Pour lire les défauts, le contact doit être bref (2 sec.)
par contre , pour l'effacement il faut au moins 10sec.
Ton calculateur est un cata, le logiciel de l'eprom est d'origine
ainsi que le capteur de pression absolue.
Peux tu essayer de démarrer avec la pompe à essence alimentée
en direct

2V.
Une autre piste bizarre, la 106 et de Octobre 92. Normalement elle est pas catalysé ?
À moi que se soit à partir de fin 92...